
급․배수펌프 플로트레스(FloatLess) 스위치 시퀀스도

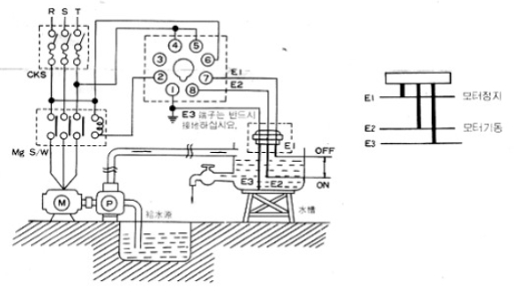
급수 결선도

수면이 E1까지 올라가면 펌프가 자동 정지되며, E2이하로 내려가면 모터가 자동 운전됩니다.
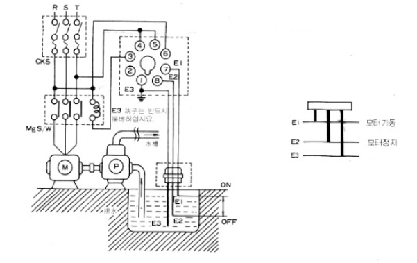
배수 결선도

수면이 E1까지 올라가면 펌프는 자동 기동되며, E2이하로 내려가면 펌프가 자동 정 지 됩니다.
※E2위 길이는 펌프 흡입구보다 약간 높아야 공회전하지 않습니다.
| 3상 전자식 전력량계(저압) 계측원리 (0) | 2020.11.25 |
|---|---|
| 전동기 출력 계산식 / 공식 (0) | 2020.11.23 |
| 동심중성선케이블(CNCV)의 종류/특징 (0) | 2020.11.18 |
| 용량별 배선용차단기 산정방법 (0) | 2020.11.17 |
| 캐퍼시터(Capacitor)의 정의 (0) | 2020.11.12 |