
1. 전동기 보호
1) 과전류 보호
ㆍ 단락사고에 대한 보호를 위하여 고압전동기는 OCR,PF를 저압 전동기는 MCCB 를 사용
ㆍ 과부하 사고에 대하여 주로 열동계전기로 보호
2) 결상보호
ㆍ모타 결상시 단상운전이 과부하 운전이 되어 과전류가 흐르게 된다. 이런 경우
열동계전기(Thermal Relay)로 보호가 가능하나 경부하 운전시에는 열동 계전기로 보호가 불가능한 경우도 있으므로 결상계전기를 사용한다.
ㆍ주로 3E Relay 사용
3) 부족전압 계전기
ㆍ전동기의 발생토크는 전압의 제곱에 비례하므로 전압이 저하되면 전동기는 과부하 운전을 하게된다. 이러한 경우 열동계전기로 보호가 가능하다. 전원전압저하는 발 생 빈도가 많고 전원회복시에 한 번에 많은 전동기가 시동되어 시동전류로 OCR이 Trip 되는 수도 있어 UVR을 별도 설치한다.
ㆍUVR은 Recloser의 재투입시간(약2초)에는 동작되지 않도록 lever를 설정하고 동작 Tap을 70%~80% 전압으로 한다.
2. 과전류 계전기(OCR)
1) 구조 및 동작
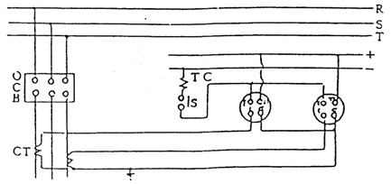
ㆍOCR은 상시개로형과 상시폐로형이 있으며 그림은 상시개로형의 예이다.

ㆍ CT 2차의 전류가 정정치를 넘으면 전류 Coil의 전류에 의하여 원판이 회전하고 주 접점을 닫는다. 따라서 T.TT의 직류회로에 의하여 차단기는 Trip 된다.
ㆍ 이와 동시에 보조 Coil이 여자되어 Trip 전류는 보조접점을 통하여 흐르므로 주접점 을 보호한다.
2) OCR 결선
① 상시개로형 과전류 계전기

ㆍ 그림에 표시된 트립회로는 직류전원을 사용한 것이다.
ㆍ 그림의 TC는 트립코일을, S는 차단기가 투입되면 폐로하는 차단기 자체의 보조접점이다.
ㆍ +, -는 트립용 직류제어 모선인데 그림과 같이 (+)측에 계전기 접점을 부극 (-)측에 트립코일을 접속하도록 한다.
ㆍ CT의 2차회로를 과전류 계전기의 C.CC 단자에 접속한다.
ㆍ T.TT단자는 차단기 조작회로와 접속하는 단자이므로 차단기 조작회로에 접속 할 수 있도록 하면 된다.
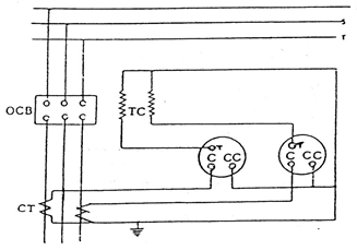
② 상시폐로형 과전류 계전기
이 계전기는 위에서 설명한 개로형과 같이 트립용전원을 별도로 취하지 않고 변류기 2차전류로서 트립동작을 실시하고 있다. 즉, 평상시에는 Ceks자와 T단자간이 개로되어 있으나 계전기에 흐르는 전류가 정정치를 초과하면 회로가 C단자 T단자간이 폐로하므로 CT 2차전류는 트립코일쪽으로 흘러 차단기를 트립시키게 된다.

결선요령은 상시개로형 과전류 계전기와 같으며 차단기의 트립코일은 CT 2차전류에
의하여 동작된다.
3) 과전류 계전기의 특징
① 반한시 특성
계전기 동작코일에 흐르는 전류가 증가함에 따라 동작시간이 반비례적으로 짧아지는 특성을 가진 것으로 정정시에는 계전기의 동작시간특성 곡선을 파악해 두는 것이 필요하다.
동작시간 특성은 계전기의 전류탭 및 타임레바를 바꿈에 의해서 변화한다. 이를테면 계전기의 입력전류탭을 일정하게 하고 레버의 위치를 변화하면 그 동작시간이 부뀌고, 또 레버를 일정하게 하고 탭의 값을 바꾼 경우에도 정정한 탭에 대한 계전기 입력의 배수가 바뀌기 때문에 동작시간이 달라진다.
아래그림은 반한시 특성 곡선인데 탭값을 바꾸면 곡선은 좌우로 움직이고 레버를 바꾸면 곡선은 상하로 움직인다.

< Fig. 반한시 특성 곡선 >
② 정한시 특성
계전기 동작코일에 유입하는 전류가 정정치 이상이면 그 입력전류의 크기가 변화하더라도 대략 일정한 시간으로 동작하는 것으로서 일반적으로는 “고속도형”이라 한다.
③ 순시요소부 반한시 특성
이것은 계전기 입력이 일정치 이하인 범위에서는 반한시특성, 그것을 초과하면 고속도 동작을 하는 것이다.
순시요소에 의하여 단락보호를 반한시·정한시 특성에 의해서 과부하보호 혹은 하위구간의 후비보호에 사용된다.


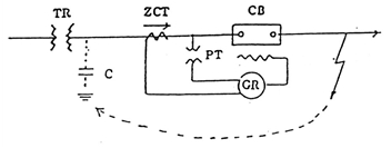
3. 지락계전기
1) 영상전류 검출
① 비접지 계통의 영상전류 검출
· 비접지 계통의 영상전류는 ZCT를 통하여 검출하며 ZCT의 정격은 200/1.5로 정하여져 있다.

· 주의사항
- ZCT 1차측에서 케이블 시이즈를 접지할 경우는 ZCT를 관통하여 접지하고
- ZCT 2차측에서 케이블 시이즈를 접지할 경우는 ZCT를 관통하지 않고 접지 하여야 한다.
② 저항접지, 직접접지, 다중접지 계통의 영상전류 검출
· Y결선의 잔류회로 이용


ㆍ1개소에서 접지 (배전반 측에서 계전기 1차측에 접지)
ㆍ 저항접지 계통에서는 CT비 300/5 이하에서 사용
· 3권선 CT 이용

ㆍ CT비가 400/5 이상인 계통(저항접지)에서 사용
ㆍ 2차 권선은 Y로 하되 잔류회로는 만들지 않음 (1개소 접지)
ㆍ 3차 권선은 △ 결선
ㆍ 1차 : 2차 변류비는 n: 5인데 비해 1차 : 3차 변류비는 정격 1차 전류에 관계 없이 100 : 5 (n=20)로 일정하다.
ㆍ 2차 권선은 정상, 역상분, 3차권선은 역상분이 검출
ㆍ 3차회로의 영상전류

보통 1차는 1 Turn, 3차는 20 Turn 이므로 1차 지락전류의 1/60이 3차에 나타 난다.
2) GR
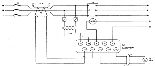
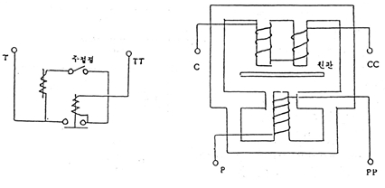
① GR의 결선 및 동작설명
ㆍ 그림과 같이 지락계전기의 각 단자에 변성기(PT, ZCT) 2차회로를 접속한다. (PT의 2차전압은 110V정도가 되게한다)
ㆍ 계전기의 Va - Vc 단자에는 경보용 부자를 접속하고 T1 - T2 단자에는 차단기 트립코일과 병렬로 접속한다.
ㆍ S1 - S2 단자에는 별도로 AC 110V 전원을 접속한다.

ㆍ 이상과 같이 결선을 한후 평상 상태에서는 지락계전기 내부의 보조릴레이 접점이 그림과 같이 우측으로 닫혀져 있다.
ㆍ이 접점은 보조릴레이에 의해서 연동관계를 유지하는 접점인데 ZCT로부터 지락 전류가 검출되면 증폭부로부터 릴레이 구동신호가 전달된다.
ㆍ이 신호로 릴레이는 여자되고 연동되어 있는 접점은 그림의 위치로부터 좌측으 로 닫혀지게 된다.
ㆍ따라서 AC 110V 전원이 차단기의 트립코일에 가해지므로 차단기를 개방시키게 된다.
② 결선 및 참고사항

ㆍ위의 그림에서 사용된 PT는 영상전류만으로 차단기를 트립시키기 곤란하기 때문 에 별도로 11V 정도의 전압을 취하여 차단기를 트립시키기 위한 것이다.
ㆍ그런데 이와같은 계전장치는 전원측의 대지 정전용량을 이용하고 있기 때문에, 절연변압기 2차측 고압회로에 이 계전장치를 사용할 때에는 전원측배전선로의 긍장이 짧으므로 전원측 대지 정전용량을 이용할 수 없게 된다.
따라서 절연변압기 2차측과 ZCT 사이에 접지콘덴서를 접속하여 영상전류의 통로 로 만들어 준다.
접지 콘덴서는 6.6KV 계통에서 0.3㎌정도 3.3KV 계통에서 0.6㎌정도를 사용한 다.
ㆍ특히 이 계전방식에서 주의할 점은 부하측 회로가 길고 케이블 등을 사용할 경 우 전원측에서 지락사고가 발생하더라도 계전기가 동작하는 수가 있다.
3) OCGR(소세력 과전류 계전기)
과전류 계전기와 유사한 특성을 가지고 있으며 주코일의 동작값 소비 VA를 3VA 이하로 작게한 것으로 작은 에너지로 접점등의 가동부를 움직일 수 있도록 치차기구등을 사용한 것이다.
지락사고 보호는 3상 4선식 다중접지 방식에서는 부하 불평형으로 인한 오동작을 방지하고 감도를 높이기 위해 통상 최대 정격전류 또는 최대 부하전류의 30% 정도로 정정하고 저항접지계 방식에서는 최대 지락전류의 30% 정도에서 동작하도록 조정한다.
① CT와 OCGR 조합
ㆍOCGR의 최소탭이 0.5인 경우

- CT비가 300/5인 경우
100A × 30% × 5/300 = 0.5A가 계전기에 입력되므로 지락시 30% 보호가 가능하다.
- CT비가 400/5인 경우
100A × 30% × 5/400 = 0.38A가 계전기에 입력되므로 지락시 30% 보호가 불가능하여 3권선 CT를 사용하는등 재검토가 필요하다.
- CT비가 500/5로 3권선 CT를 사용하는 경우

로 30% 보호가 가능하다.
(3권선 CT의 3차권선은 2차권선 권수비와 관련없이 100/5로 일정하므로 CT비가 큰경우의 지락보호에 사용된다.)
ㆍOCGR 최소탭이 0.1인 경우
- CT가 500/5인 경우

로 보호가 가능하다.
- CT가 2,000/5인 경우

로 30%보호가 불가능하다.
ㆍ비접지에 사용시는 지락전류가 검출되지 않는다.
② 결선 및 시험
ㆍ CT 잔류회로 이용시

ㆍ3권선 CT 이용시

4) 선택지락계전기
이 계전기는 여러 Feeder의 배전선이 시설되어 있을 경우 어느한 Feeder에서 지락 사고가 발생하면 그 사고 발생Feeder에 접속된 계전기만을 동작시키기 위한 것이다.
앞에서 설명한 지락계전기는 영상전류의 방향에 관계없이 크기만을 가지고 계전기가 동작하고 만다.
그러나 선택지락계전기는 영상전류의 크기 뿐만아니라 영상전압, 영상전류 및 양자의 방향관계에 따라 동작되도록 한 것인데 그림은 유도형 선택지락계전기의 내부접속도이다.

그림에서 보는바와 같이 전압코일, 전류코일에 내장되어 있는데 이 전압코일 및 전류코일에 같은 방향의 전류가 흘렀을 때만 동작한다. 동작원리는 유도형 적산전 력계와 동일하다.
① GPT 사용시 전류 분포
그림에서 No.1선로 F점에서 1선지락사고가 발생하면 지락전류분포는 건전회로 No.2와 3의 대지 충전전류 IC2, IC3가 모선을 향하여 흐르고 사고전류의 사고점 F로 흘러 들어간다.
또 사고선로는 사고점 F의 모선측과 부하측의 대지 충전전류가 사고점 F를 향해서 합성한다.
여기에 충전전류 IC1, IC2, IC3등은 사고시에 발생하는 영상전압 V0에 의해 90°진상전류가 되며, GPT에 흐르는 전류 In은 V0에 대하여 동상이 되므로 모선에서 사고선로의 사고점에 흐르는 전체 지락전류는 영상전압 V0에 대하여 위상은 진상이 되는 것이 일반적이다.
따라서 방향지락계전기의 경우는 이 지락전류가 동작범위내에 들어가면 계전기는 동작하고 타선로 사고점에는 자기선로의 충전전류만이 사고시와 반대방향으로 흐르기 때문에 계전기는 부동작하게 된다.

② 동작시간 전류특성
다음 그림은 동작시간-전류특성 예이다.
선택지락계전기의 동작요소는 3가지가 있기 때문에 동작시간과 전류외에 SGR의 전압과 전류의 위상각을 어떤 방법으로 나타내지 않으면 동작특성을 표시할 수가 없다. 그래서 그림에서와 같이 정격전압과 위상에 있어서의 동작시간 전류특성을 나타내는 방법이 취해진다.
이 그림에서 보면 전압 190V로 위상치 37°일 때 전류코일에 300㎃가 흐르면 4초에 동작한다는 것을 알수가 있다.

< Fig. 동작시간-전류특성 >
③ 위상특성
계전기의 위상특성을 그림에서 보면 전압과 전류가 동상일 때 0°의 선상을 따라가면 정격전압 190V일 때 위상특성 곡선이 150㎃ 원주상에 있다는 것을 알 수 있다.따라서 150㎃ 이상 흐르면 계전기는 동작한다.

그러나 전류가90° 앞선 정격전압 110V일때는 250㎃ 우너주상에 있으므로 250㎃ 이상 흐르면 계전기는 동작한다.
따라서 그림에서 전류가 120°이상 앞서거나 50°이상 뒤질 경우에는 아무리 큰전류가 흘러도 계전기는 동작 하지 않는다.
또한 계전기의 단자번호중에 전압요소와 전류요소 중에서 한쪽의 배선이 바뀌어지면 극성이 틀리게 되므로 계전기는 동작 하지 않는다.
④ 선택지락계전기의 결선
다음 그림은 선택지락계전기 외부접속도를 나타낸 것이다. 그림에서 보는 바와같이 선택지락계전기는 계기용접지변압기 (GPT)와 영상전류기를 사용하여 계전기 입력으로 사용하고 있다. 한편 차단기의 트립전원은 DC 전원을 사용하고 있으며 그림에 표시된 접점 S 는 차단기 주접점과 연동관계를 가지고 있는 차단기 보조접점이다.
한편 계전기 트립단자 T.TT간 내부에는 보조코일 ICS가 있는데 보조코일의 역할은 영상전압과 영상전류에 의하여 계전기 주접점이 폐로하는 순간 주접점을 보호할 목적으로 주접점과 병렬로 되어 있는 보조접점을 폐로하기 위하여 설치된 것이다.
참고로 한국전력공사 표준규격 ESB를 살펴보면 보조접점은 DC 250V 10A 이상의 전류를 안전하게 흘려서 차단시킬 수 있도록 하고 있다. (*ESB 에서는 과전류계전기 등에서도 보조접점의 전류용량을 10A 이상이 안전하게 흐르도록 하고 있음)
실제로 계전기 보조코일의 순저항분은 7-8(Ω) 정도이며 차단기 트립코일의 순저항이 2(Ω)정도이므로 위의 그림과 같이 되었을 경우 차단기 트립전원이 DC 110V라 한다면 직렬저항이 약 10Ω 정도되므로 전류는 11A 정도가 된다. 따라서 지락사고가 발생하여 보조접점이 폐로하면 차단기가 차단되어 연동되어 있는 보조접점이 개로할 때까지는 순간적이기는 하지만 10A 정도의 전류가 보조코일과 접점에 흐른다고 할 수 있다.
한편 이 계전기는 최대감도 위상 진상 30°-45° 정격전압 190V 정격영상 1차 전류 150㎃ 이하에서 동작하여야 하며 190V 이하의 전압 E에 대해서는 (190x150)/E [㎃] 이하에서 동작하여야 한다.
우리나라의 경우를 보면 같은 원리의 계전기를 선택지락 계전기 (SGR), 방향지락 계전기(DGR)로 혼용하여 사용하고 있다.
예를들어 경보전기에서는 SGR 마그나전기에서는 DGR로 불리는 것이 유사한 특성을 갖는 계전기 임을 알 수 있다.
특히 경보나 마그나 제품은 전류탭의 유․무에 따라 사용장소가 다르므로 유의해야 한다.
|
형 식
|
CT결선
|
탭
|
사 용 장 소
|
|
|
경보
|
마그나
|
|||
|
GPS
|
HSP
|
ZCT
|
무
|
비접지방식(GPT 접지 포함)
|
|
GPD
|
HDP
|
Y잔류회로
3권선 CT |
0.05~0.5
|
저항접지
IC 전류가 큰 비접지 (서울시내) |
또한 경보 제품은 같은 GPD 형이라도 사용장소에 따라 특성 곡선이 다르다.
즉, R 성분이 많은 곳은 동상 전류를 활용하고 C성분이 많은 곳은 진상 전류를 활용한다.
| 전기설비 보호계전 시스템 Chapter.04 - 고조파 억제회로부 비율차동 계전기 (0) | 2024.05.08 |
|---|---|
| 전기설비 보호계전 시스템 Chapter.03 - 유도형 비율차동계전기 (5) | 2024.05.07 |
| 전기설비 보호계전 시스템 Chapter.01 - 전력용 콘덴서 보호 외 (0) | 2024.05.02 |
| 전력공학 공식(Power Engineering Maths) Chapter.06 (0) | 2024.04.30 |
| 전력공학 공식(Power Engineering Maths) Chapter.05 (0) | 2024.04.29 |