
1. 안정기내장형고압수은램프 (Blended Lamp)
외관의 유리구안에 발공관과 직렬로 백열전구와 동일한 필라멘트를 접속해서 봉한 고압수은 램프이다. 필라멘트의 백열광을 이용하므로 효율은 낮지만 광색․연색성이 개선된다, 또한 필라멘트가 안정기의 역할을 하므로 외부 안정기는 필요 없으며 백열전구의 기구에도 그대로 사용할 수 있다. 사용전압에 따라 100[V]형, 200[V]형이 있다. 100[V]형은 시동전압을 내리기 위해 예열 전극과 바이메탈 스위치를 조합한 구조로 이루어져 있다. 종류는 고압수은 램프와 동일하게 투명형, 형광형, 반사형, 볼형이 있다.
2. 메탈 할로이드램프
석영재의 발광관 내에 메탈 할로이드 물질을 봉입하여 금속원자 특유의 스팩트럼 선이 나오도록 한 것을 “메탈 할로이드램프”라 한다. 이것은 수은램프보다 1.5배의 고효율이고, 연색성도 우수해서 옥내․외의 일반조명용으로 널리 사용되고 있다. 일반조명용으로는 Na, Tl, In, Se, Th, Dy 등의 할로겐 물질이 조합되어 쓰이고 있으며, 가시부에 조화된 발광을 얻을 수 있다. 효율은 일반적으로 70~80lm/W, Ra는 80~90으로 고연색성이다. 램프의 시동시간은 일반적으로 약간 길다. 램프의 종류에 따라서 광색의 변화가 일어나기 쉬우므로 정격전압의 ±6% 이내에서 사용하는 것이 바람직하다. 또한, 광색이 변화하기 쉬운 종류는 점등방향에 따라서 점등위치를 지정한다.
3. 저압 나트륨램프
발광관 내에 나트륨을 봉입한 저압 나트륨램프는 시감도가 높은 589[nm]의 황등색의 단광색(D선)을 다량 발생하므로 효율은 좋지만 물체의 색구별이 어렵기 때문에 일반조명용으로는 부적당하다. 그러나 경제적이며, 매연 상태에서도 물체 식별이 가능하여 터널이나 고속도로의 조명 등 특수조명으로 한정되고 있다. 저압 나트륨램프는 유리로 된 U자형의 발광관 투광성 적외선 반사막 인을 내면에 칠한 투명외관으로 되어 있으며, 양자사이는 고진공이 유지되고 있다. 발광관 내에는 나트륨과 시동용 Ne에 미량의 Ar을 혼합한 페닝가스가 봉입되고 있고 수 개의 돌기부가 있으며, 나트륨을 모아두고 있다. 발광관의 온도가 270~280℃일 때 나트륨의 증기압은 4×10-3Torr로서 이 증기중에서 방전되면 589[nm] 단광색으로 100~160lm/W의 높은 효율을 얻는다.
발광관의 고온을 유지하고 외관과의 중간 단열효과를 높이기 위해 고진공으로 하고, 외관 내면에 적외선 반사막을 만들어 적외선을 되돌려줌으로써 효율을 향상시키고 있다.
발광관 내의 나트륨 증기압을 높이면 D선 양측에 연속 스팩트럼이 발생하여 저압 나트륨램프와 전혀 다른 분광분포이고, 연색성도 다소 우수한 광색을 얻을 수 있다. 나트륨 증기압을 100~200Torr로 높이면 효율 110lm/W, 연색성은 Ra가 60인 것도 있으며, 저압 나트륨램프보다 약간 좋아진다. 발광관은 고압의 나트륨 증기에 대하여 안정한 투광성인 알루미나 세라믹을 사용하고, 발광관 중에는 나트륨과 수은의 아말감과 크세논(Ar, Ne의 것도 있다)가스가 봉입되어 있다.
종류에는 일반형, 기동기 내장형, 고연색형 및 방사형 등이 있다. 기동기 내장형은 크세논 가스압을 높여서 효율을 향상시키고, 기동 유닛을 외관내에 내장한 램프이다. 효율은 수은등의 2배이고, 연색성도 우수하여 도로, 광장, 공장, 옥내경기장 등 수은램프가 쓰이는 모든 장소에 사용된다.
4. 크세논 램프 (Xenon Lamp)
크세논램프(xenon lamp)는 아크 방전중 주로 크세논(기호는 Xe, 원자번호 54인 가스원소의 일종) 가스에 의해 발광하는 방전램프이다.
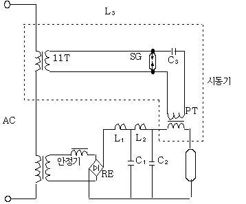
그 분광분포는 자외역에서 가시역까지의 연속스펙트럼과 근적외부에 강력한 선 스펙트럼으로 이루어져 있다. 특히 가시역은 색온도 약 6000[K]인 자연주광과 아주 근사하다. 이 분광분포는 입력 전력에 의한 변화나 수명 중의 변화가 거의 없으며 휘도가 높은 광원이다. 1944년 슐츠(독일, Schulz)가 발표해 구미에서 발달되었으며 종류는 쇼트 아크형, 롱 아크형 및 크세논 플래시 램프로 구분된다. 쇼트 아크형 램프는 석영 유리구안에 양극과 음극을 수[nm]의 간격으로 봉하고 크세논 가스가 봉입되어 있다. 직류로 점등해 곧바로 안정적인 광 출력을 얻을 수 있으며 휘도(105[cd/㎠])가 높은 점 광원이다. 크세논 가스는 점등 중 20~40기압이 된다. 자연 주광에 가깝고 고연색이므로 표준 백색광원, 영사용, 인쇄 제판용, 퇴색 시험용, 솔라시뮬레이터용으로 사용한다.
수직점등에서는 양극을 위로하며 수평점등에서는 대류에 의한 아크 굴곡을 자계로 교정하는 방법이 이루어지고 있다. 롱 아크형 램프는 긴 석영 유리관 양끝에 전극을 봉착하고 크세논 가스가 1기압 정도 봉입되어 있다. 일반적으로 교류로 점등한다. 전력이 큰 것은 정특성 방전으로 안정기가 없어도 점등할 수 있는 것이 있다. 고휘도로 연색성이 좋으므로 인쇄 제판용, 퇴색 시험용에 사용하며 투광조명에 사용한 경우가 있다. 크세논 플래시 램프는 석영관 또는 고실리카 유리관의 양끝에 전극을 봉하고 크세논 가스가 봉입되어 있다. 전극간에 펄스 전압을 인가해 순간적으로 방전해서 발광하며 사진촬영에 이용한다.

< Fig01. 크세논 쇼트 아크램프의 점등회로 >
5. 방전램프 (Discharge Lamp)
기체(네온, 크세논 등), 금속증기(수은, 나트륨, 스칸듐 등) 또는 이들 혼합체의 방전으로 발광하는 램프를 말한다. 발광하는 유리구(관)부분을 방전램프라고 하며, 안정기, 조명기구를 포함한 장치를 방전등이라고 칭해 구별하는 경우가 있다. 기체를 봉입한 유리관의 양끝에 전극을 봉하고 전극간에 전압을 인가하면 방전한다. 방전현상에 의한 발광은 원자의 여기와 전리로 이루어진다. 음극 부근의 방전전류 밀도를 증가시키면 글로우 방전에서 아크방전이 된다.
램프는 음 글로우와 양광주의 발광을 이용한다. 글로우 방전을 이용하는 광원으로는 양쪽 전극을 접근시키면 양광주 발광이 없어져 음 글로우의 발광만 되며 이것을 이용하는 것이 네온(글로우)램프이다. 한편 전극을 떼고 양광주의 빛을 이용하는 것이 네온관(통칭:네온사인)이다. 아크방전을 이용하는 광원으로 저압 수은램프(형광램프, 살균램프), 저압 나트륨 램프, HID램프(수은램프, 메탈핼라이드램프, 고압나트륨 램프의 총칭), 크세논 램프가 있다. 방전램프의 전압 전류특성은 부 특성이다. 전류가 증가하면 전극간의 전압이 감소해 전류가 점점 증가하는 성질이 있어, 그대로 사용하면 램프를 파손시킨다. 이것을 방지하고 안정되게 점등하려면, 램프와 직렬로 안정기를 접속해서 램프전류를 제한할 필요가 있다.
6. 스타터형 형광램프
스타터에 의해 전극에 전류를 흘려 예열한 뒤 펄스를 인가하는 시동방식으로 사용하는 형광램프이다. 스타터에 의한 방식으로는 수동 스위치 방식, 글로우 스타터(점등관) 방식, 전자 스타터 방식이 있다.
글로우 스타터(점등관)에 의한 시동방식은 스위치로 전압을 인가하면, 글로우 스타터의 글로우 방전으로 인해 바이메탈 전극이 가열되고, 양전극이 접촉해서 방전이 멈춘다. 그러면 형광램프의 필라멘트에 전류가 흘러 예열되고, 열전자가 나오기 쉬운 상태로 된다. 그사이 글로우 스타터 바이메탈 전극의 온도가 내려가, 양전극이 떨어지고 전류의 급격한 변화가 일어난다.
전류변화에 따라 안정기의 인덕턴스와 작용해 펄스전압(킥 전압)이 발생하고, 필라멘트 전극 양단에 인가되어 방전이 시동한다. 스위치를 넣고 점등할 때까지 몇 초가 걸린다. 수동 스위치의 경우는, 글로우 스타터 대신 스위치를 추가하고 전극의 예열시간을 예상해 이 스위치를 끊는다. 그 순간 인덕턴스 킥 전압이 발생해 양전극에 인가되어 방전 시동한다. 글로우 스타터 대신 전자 스타터를 사용하면 순간적으로 점등한다.

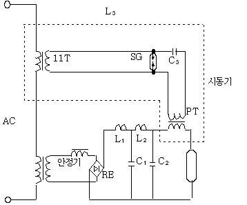
< Fig02. 점등관(스타터)식 형광등 >
7. 점등관(點燈管) Glow Starter
점등관(glow starter)은 글로우 방에 의해 동작하는 열동형 접점을 내장한 전자관으로 예열 시동형의 열음극 형광 램프를 시동하기 위해 사용된다. 점등관 또는 글로우 스타터(starter)라고도 한다. 먼저 스위치를 넣으면 글로우 방전이 시작되고 예열(豫熱)에 의해서 가동 전극이 늘어나 고정 전극에 접촉하여 필라멘트에 전류가 흐르는데, 동시에 방전이 멈추어서 가동 전극이 떨어지고, 그 순간에 안정기에 의해 고전압이 발생하여 방전을 개시한다.
다시 말해서 전극에 필요한 예열을 주고, 이것과 안정기와의 조합으로 서지전압을 만들어, 형광램프를 시동하는 장치를 “점등관”이라 한다.
8. 점등회로(點燈回路)
백열전구는 접속하는 전원의 전압이 적절하면 전원과 직접 접속함으로서 쉽게 점등되고 안정된 상태에서 점등을 지속할 수 있지만 이에 반해 형광램프나 HID램프와 같은 방전램프는 전원과 직접접속해도 점등되지 않거나 일단 점등되어도 곧 점등이 해제되어 버린다. 그 이유의 하나는 백열전구가 그 구조상 전원의 양극이 필라멘트로서 작용하는 금속도체에 의해 전기적으로 접속되어 전로가 이미 형성되어 있는데 반해 방전램프는 양전극간의 절연거리를 형성하는 구조로 되어있어 사실상 전로가 개방되어 있는 상태이기 때문이다. 이와 같은 방전램프에 전류를 통하기 위해서는 램프에 전등 전압 이상의 전계를 가하거나 기타 램프내의 기체 또는 금속증기에 방전을 일으켜서 정상적으로 점등되도록 하여야 하는데 이러한 회로를 “점등회로”라고 한다.
9. 안정기(安定器) Ballast
전원과 방전 램프 사이에 있어 주로 램프전류를 규정치 내로 제한하는 작용을 하는 장치를 말한다. 전원전압을 승압하거나 역률개선을 하는 경우가 있다. 시동장치(스타터, 이그나이터의 총칭)와 함께 사용해 방전램프의 시동에 필요한 상태를 부여하는 경우도 있다.
10. 역률보정형 수은등안정기 Power-Factor-Corrected Mercury- Lamp Ballast
콘덴서 등으로 역률 보정을 한 안정기를 말한다. 정격전압을 가하고, 적당한 부하(기준램프)를 연결하여 동작시켰을때 안정기 입력단의 입력 전력은 일정한 한도 이하가 되어야 한다. 안정기의 최저역률을 명시하지 않으면 안된다.
11. 전자식 안정기(電子式 安定器) Electronic Ballast
전자식 안정기는 방전램프를 시동, 점등하기 위한 안정소자를 포함하고 반도체 소자를 이용한 교류-교류(일반적으로 상용주파-고주파) 변환기로 이루어지는 안정기, 정확하게는 전자회로식 안정기이다.
12. 저압수은램프(低壓水銀燈) Low Pressure Mercury
점등시 수은 증기압이 100[Pa] 이하인 수은증기 중의 방전에 의한 발광을 이용하는 방전램프를 말한다. 유리관의 내벽에 형광체를 도포한 형광램프나 253.7[nm]의 자외선을 많이 방사하는 살균램프가 여기에 포함된다.
13. 고압수은램프(高壓水銀燈) High Pressure Mercury
고압수은램프는 수은증기압(1기압 정도의 고압)의 방전에 의한 발광을 이용한 것이다. 효율이 좋고, 강한 빛을 발산하므로 비교적 넓은 옥외 경기장, 광장 등에 쓰이고 있다. 외구 내면에 형광물질을 발라서 연색성을 개선한 것이 형광수은램프이며, 도로, 공장, 옥내․외 경기장 등 일반조명용으로 보급되고 있다.
수은증기압은 상온에서는10-3Torr로 낮지만, 아크 열로 400℃ 정도가 되면 수은증기압은 1기압으로 된다. 발광관은 투명 석영관 양단에 한쌍의 전극과 보조전극을 부착하고, 그 속에는 수은과 아르곤가스가 봉입(封入)되어 있다. 외관내 표면에 형광체를 칠하고, 질소가스가 봉입되어 있다. 일반조명용으로는 투명형, 형광형, 반사형 및 안정기 내장형 등이 있다.
투명형은 외관이 투명하기 때문에 광색은 수은 발광만의 청백색 광이다. 형광형은 외관 유리구의 내면에 형광체를 도포한 고압수은 램프를 말한다. 고압수은 램프의 발광은 파란 빛으로 적색광이 적고, 발광관에서 방사하는 자외선(주파장 620[nm])을 형광체에 의해 적색광(주파장 620[nm])으로 변환해 광색․연색성을 개선하고 있다. 형광체로 희토류 형광체[유로피움이 있는 활바나 인산 이트륨(VYPO4:Eu)]등을 사용하는 것에 따라 투명 수은램프보다 효율은 약 10[%]향상된다. 평균 연색 평가수 Ra는 40~45가 되어 연색성, 광색이 모두 개선된다. 청록색 영역의 형광체나 심적색 발광의 형광체를 추가해 Ra를 50정도로 개선할 수 있다.
형광(고압) 수은램프는 효율이 낮지만 고출력, 긴 수명, 따뜻한 광색(색온도 3800~44200[K]), 다양한 품종이 특징이다. 따라서 도로, 공장, 공공시설, 공원등의 옥외조명, 높은 천정 옥내조명에 폭넓게 사용되고 있다. 반사형은 외관의 일부에 알루미나를 도포시켜 만들어진 반사경이 빛에 방향성을 갖도록 한다. 안정기 내장형은 필라멘트 안정기와 자가 백열광에 의해 효율은 저하되지만 광색, 연색성이 개선된 램프이다. 이것은 안정기가 필요 없기 때문에 전구와 같이 사용할 수 있다. 시동시간이 8분 정도인데 재시동시간은 더욱 길다. 효율은 30~35[lm], 연색평가수 Ra는 투명형 25, 형광형 45로서 질이 낮다.
14. 형광램프(螢光 Lamp)
저압수은등이 다량의 자외선을 방사하는 것을 이용하여 유리관 내벽에 형광물질을 칠하고, 이 형광물질이 자외선을 가시광선으로 변환하도록 하여 빛의 효율을 높일 수 있도록 한 것을 “형광램프”라 한다.
형광물질의 종류를 바꿈으로써 색상도 바꿀 수 있으며, 수명이 길고 소비전력이 적으며, 널리 보급되고 있다. 즉, 형광램프는 저압수은증기 (약10-2Torr) 중의 방전으로부터 발생하는 강력한 자외선(233.7mm)을 유리관 내벽에 칠한 후 각종 형광체가 가시광으로 변환되는 광원이다.
형광램프를 점등방식에 따라 분류하면, 점등시에 전극을 2초 정도 예열한 후 전극간에 펄스압을 인가하여 시동시키는 스타터(점등관)형과 시동시간을 단축하기 위해 전극의 예열과 동시에 전극간에 전압을 인가하여 약 1초로 점등하는 방식의 래피드 스타트형이 있다. 이 램프는 기동을 쉽게하기 위해 유리관 내벽에 도전성 투명막을 피복하거나 관외벽에 도전성 띠를 부착한다.
또한, 더러워진 표면의 전기저항이 저하되는 것을 방지하기 위해 외벽에 실리콘 막을 피복한 것도 있다. 이 경우에 조명기구는 램프에 따라 근접도체가 필요하다.
슬림라인형은 전극에 예열이 없고, 고전압으로 즉각 기동시키는 점등방식에 사용하는 램프이다.
형체에는 직관형, 서클라인, 콤팩트형, 전구형, 더블U형, 2D형 등이 있다. 전구형은 안정기를 내장한 편베이스의 램프로 전구 소켓에 그대로 점등된다. 광원색으로는 색온도가 높은 쪽으로부터 주광색(6,500k), 주백색(5,000k), 백색(4,500k), 은백색(3,500k), 전구색(3,000k) 등이 있다. 고연색성 램프는 연색성의 레벨에 따라 우수한 순으로 AAA급(Ra95), AA급(Ra90), A급(Ra85) 등으로 구분된다. 3파장 익발광형 램프는(3파장형) 램프는 청색, 녹색, 적색의 각 성분의 협대익 발광을 갖는 회토류 형광체를 조합한 고효율이고, 연색성이 우수한 램프이다.
또한, 형광 램프의 점등관 회로 방식은 예열 시동형 형광 램프에 적용되는 것으로, 점등시 스위치를 수동으로 단락하여 램프 전류의 약 1.5~2배의 예열 전류를 램프 필라멘트에 흘리고, 이것이 충분히 가열된 때에 스위치를 열면 순간 초크 코일 안정기의 인덕턴스에 수 백V의 높은 과도 전압이 발생하여 이것이 램프에 가해져 시동된다. 스위치 대신에 점등관(글로우 스타터)을 사용하는 것이 많다.
점등관은 소형의 네온 또는 아르곤 글로우 방전관이다. 유리구 내에 U자형의 바이메탈로 만들어진 가동 전구와 리드 와이어를 이용한 고정 전극을 설치한다.
전원을 넣으면 점등관은 아르곤의 글로우 방전이 일어나고, 양전극의 온도가 상승한다. 바이메탈 가동 전극의 온도가 올라가서 고정 전극에 접촉하면 방전은 정지되고 램프의 양전극에 전류가 많이 흘러서 예열된다. 방전이 정지되면 가동 전극이 냉각되고 수 초 후 고정 전극으로부터 떨어진다. 이 때 안정기의 인덕턴스에 의한 고전압 킥(펄스) 전압 발생으로 램프가 시동된다. 시동 후 점등관은 방전되지 않도록 설계되어 있으며 램프의 점등은 유지된다.

S : 수동스위치 C : 잡음방지용 콘덴서 C′: 역률개선용 콘덴서
< Fig03. 점등관에 의한 점등회로와 점등특성 >
<예열시동형 형광램프 점등회로>
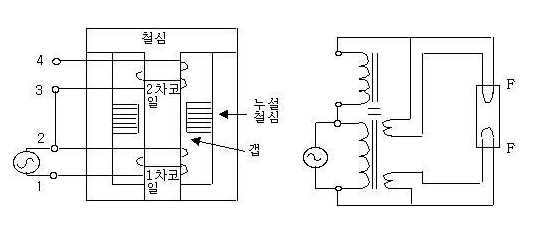
래피드 스타트형의 점등회로는 전극 가열용 변압기 권선에 의해 양전극이 예열된다. 동시에 변압기의 2차 전압이 전극간에 인가되고 전극이 충분히 가열되면, 램프의 방전이 1~2초에서 시동된다. 변압기는 누설 변압기가 사용된다. 또한 시동을 안정시키기 위해 램프의 유리관에 도체를 시행한 전용의 래피드 스타트형 형광 램프를 사용한다.

< Fig04. 래피드 스타트 점등회로 > < Fig05. 누설변압기의 기본구조 >
고주파의 점등회로는 고주파 전원을 얻기 위해 우선 정류회로와 평활회로(平滑回路)에 의해 교류(상용주파수)로부터 직류로 변환하고, 다시 인버터 회로를 사용하여 직류로부터 15~30kHz의 고주파로 변환하고 승압하여 점등한다. 그리고 점등 장치가 소형, 경량이며, 교류 점등용의 인버터를 응용한 점등 장치인 전자 안정기로 시판되고 있다.

< Fig06. 형광램프 고주파 점등회로 >
| 대지 비저항(Earth Specific Resistance)의 정의 (2) | 2023.11.13 |
|---|---|
| 조명(Lighting) 용어정리 (0) | 2023.11.10 |
| 알칼리축전지(Alkali Battery)의 특성 및 효율 (0) | 2023.11.08 |
| 전기의 위험성 / 인체의 전기적 특성 등 (0) | 2023.11.07 |
| 마이크로 쇼크(Electric Micro-shock)의 설명 (0) | 2023.11.06 |